
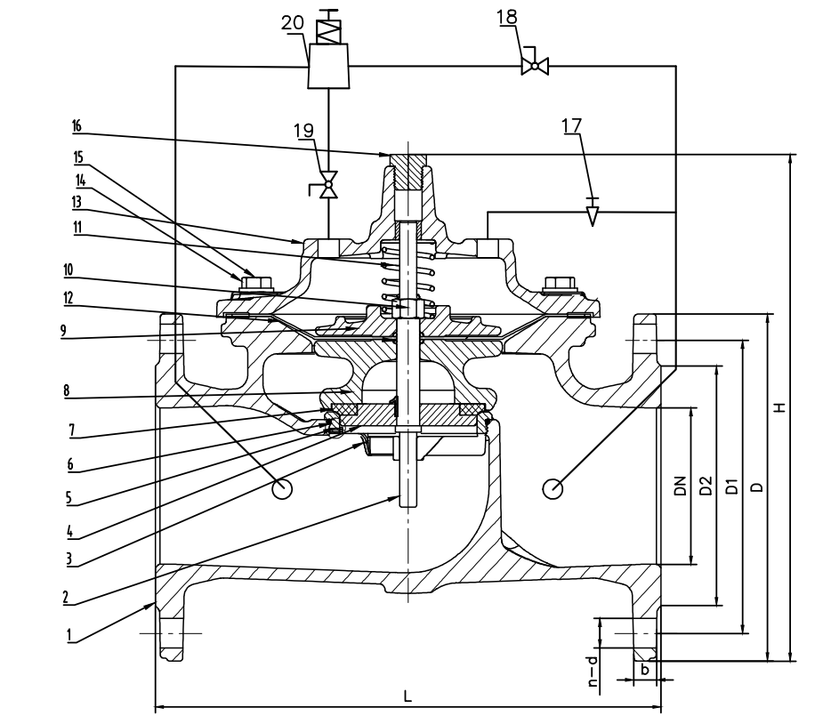
Hydraulically operated, pilot-controlled, pressure?relief valve?designed to maintain constant upstream pressure within?close limits. This valve can be used for pressure relief,?pressure sustaining, back pressure functions in a by-pass system. In operation, the valve is actuated by?line pressure through a pilot control system, opening fast to maintain steady line pressure but?closing gradually to prevent surges. Operation is completely automatic and pressure settings may be?easily changed by adjusting screw on top of the pilot.
Operation?
? Open all isolation valves in pilot system.?
? Remove pilot cap and loose the jam nut of pilot.
? Observe the setting on the Pressure relief valve pilot . Normally the factory outgoing sets outlet pressure as 4 bar. If 4 bar is higher than needed, turn the adjusting screw anti-clockwise. Pressure change about 0.5bar one turn until close to the required pressure. This setting is approximate and may have to be changed once the valve is pressurized.
Technical Data







Copyright ? IVALVE TECH. (TONGLING) CO.,LTD. All rights reserved.